
2008~2013年中國煤炭消費曲線示意
1、CEMS的組成
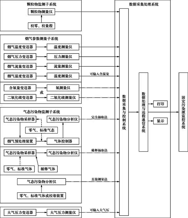
電廠的CEMS由顆粒物監測子系統,氣態污染物監測子系統,煙氣排放參數測量子系統,數據采集、傳輸與處理子系統等組成,參照HJ/75-2007《固定污染源煙氣排放連續監測技術規范》。顆粒物監測子系統主要用來監測煙塵濃度、汞濃度和排放量;氣態污染物監測子系統主要用來監測SO2,NOx等污染氣體的濃度和排放量;煙氣排放參數測量子系統用來測量煙氣溫度、煙氣壓力、煙氣流速或流量、煙氣含水量、煙氣含量等參數,CEMS組成如圖2所示,圖2中虛線表示任選一種氣體參數測量儀和氣態污染物CEMS。

CEMS組成示意
2、氣態污染物取樣方法及優缺點對比
CEMS根據采樣方式的不同可分為直接測量采樣法、稀釋采樣法和直接抽取法。氣態污染物在不同環境(溫度、壓力、濕度)具有不穩定、腐蝕性等特點,同時根據使用習慣的不同,決定了氣態污染物的采樣方法。
①直接測量采樣法
直接測量采樣法指所有分析部件均安裝在現場的煙囪或煙道上,直接對煙囪或煙道中的氣體進行長時間連續監測,無需采樣,不必進行樣氣預處理,瞬時性強,無需管線,結構比較簡單;但由于安裝于現場,儀表工作環境差、不便于維修、儀表光源使用壽命短、測量精度低、維護工作量大等,在國內應用較少。
②稀釋采樣法
稀釋采樣法是將除塵后的取樣煙氣用大量的干燥純凈空氣按100~250倍比例稀釋后,使樣氣的露點溫度遠低于室溫(一般-30℃以下),再送至微量分析儀進行分析,分析結果乘以稀釋比,得到檢測值。稀釋法通過采用臨界孔技術保證稀釋比。稀釋法的主要優點是:樣氣稀釋后降低了煙氣露點,傳輸管道不會出現結露和堵管現象,防止了煙氣中的水汽凝結造成溶解性污染物的成分損失;避免了酸性凝結水腐蝕管道引起的故障,提高了系統的運行可靠性;儀器維護工作量小;不需要煙氣預處理裝置,操作簡便。稀釋法的主要缺點是:由于樣氣未除去水分,為濕法測量,結果需修正;需用微量分析儀,精度要求高,降低靈敏度,誤差增大;需要配套空氣凈化裝置,系統價格較高。
③直接抽取法
直接抽取法又稱加熱管線法,是通過加熱管對抽取的已除塵的煙氣進行保溫,保持煙氣不結露,經除塵干燥裝置、冷凝除濕預處理裝置后再送至分析儀。直接抽取法由于存在脫水過程,對煙氣中濃度較低且易溶于水的 HCl,NH3, H2S等成分無法測量,因此不能用于垃圾焚燒發電廠的煙氣監測中。直接抽取法適用于煙氣除塵效果好的場合,其主要優點是:由于樣氣中去除了水分,為干氣測量,不需要修正;用常量分析儀監測,精度可靠;無需稀釋氣,維修費用和系統價格均較稀釋法低。直接抽取法的主要缺點是:需要伴熱系統;需要采樣泵和預處理裝置。對于電廠的脫硫系統過程控制和環境監測,高溫處理的直接抽取法是最適合的方法。
直接抽取法是目前國內CEMS最常采用的方法。
3、CEMS選型中應注意的問題
①煙氣中水分的干擾問題
煙氣中的水分會吸收一部分被檢測的氣體,包括NOx和SOx,使實際測量值偏低。因此,系統采用多級冷凝技術來解決該問題。主要包括以下幾個方面:
a、第一級冷凝。煙氣取樣口至CEMS分析小屋的距離通常在20 m以上,經過環境溫度的熱交換,煙氣冷卻至環境溫度,即保持前置冷凝器前采樣管線的一定斜度和長度(2m左右)。
b、第二級冷凝。煙氣冷卻至低于環境溫度5 ℃,即前置冷凝器的設計溫度低于環境溫度5 ℃。
c、第三級冷凝。煙氣冷卻至分析所需的溫度,同時也達到除濕的目的。
②煙氣中的SO3帶來的高腐蝕問題
鍋爐燃料中所含的硫在燃燒過程中會生成SO2,其中有部分可能轉化成高價氧化物。雖然SO2在潔凈干燥的大氣中氧化成SO3的過程是很緩慢的,但是在相對濕度較大,特別是在有顆粒物存在時,可發生催化氧化反應,從而加快生成SO3。鍋爐裝置為了滿足環保的要求,盡管都會設置脫硫環節,濕法和半干法脫硫后的煙氣中水分含量是相當高的,這時SO3如果溶于水時會放出大量的熱,使液態的水蒸發成水蒸氣,SO3與煙氣中的水蒸氣反應生成含有硫酸的細小顆粒狀酸霧,在一定濃度下會嚴重腐蝕金屬管件,造成氣路管路漏氣、分析儀測量池污染、部件損壞等。在選型時可選用以硅藻土為填充劑的霧吸收器,這樣更能有效地去除和吸收SO3,干燥樣氣,降低腐蝕性,減少維護量。同時,霧吸收器在CEMS中過濾其他粉塵顆粒,能保證采樣泵、分析儀等重要部件的長期穩定運行,延長裝置生命周期。
4、CEMS的設置
CEMS的設置既要達到HJ/T 75-2007的要求,又要盡可能地節約投資。根據對現有電廠鍋爐的統計和作者的工程經驗,推薦CEMS的監測點設置和監測內容見表1所列。
表1 CEMS的監測點設置和監測內容

5、CEMS安裝位置特殊要求
①工藝安裝要求
a、采樣或監測平臺易于人員到達,有足夠的空間,便于維護和對比監測。當采樣平臺設置在高于地面5m以上的位置時,應有通往平臺的“Z”字梯/旋梯/升降梯。
b、取樣點應優先選擇在垂直和煙道負壓區域。
c、對于顆粒物監測子系統,應設置在距離彎頭、閥門、變徑管等部件下游方向4倍煙道直徑(對于矩形煙氣管道指當量直徑),以及距離上述部件上游方向不小于2倍煙道直徑處。
d、對于氣態污染物監測子系統,應設置在距離彎頭、閥門、變徑管等部件下游方向2倍煙道直徑(對于矩形煙氣管道指當量直徑),以及距離上述部件上游方向不小于0.5倍煙道直徑處。
e、每臺固定污染源排放設備應安裝1套CEMS。
f、如果由多條煙道并入1根固定污染源的總管時,應將CEMS安裝在該固定污染源的總管上。不得只在其中1個煙道上安裝1套CEMS,然后將測定值的倍數作為整個污染源的排放結果,但允許在每個煙道上安裝相同的CEMS,測定值匯總后作為該源的排放結果。
g、某些企業或省市環保部分對CEMS安裝有特殊要求,在不與HJ/T75-2007中安裝要求矛盾的前提下,應滿足當地環保部門的要求。
②儀表安裝要求
CEMS的測量點至少應符合下列條件之一:
a、顆粒物監測子系統的測量點離煙道壁的距離不小于煙道直徑的30%,氣態污染物監測子系統、氧氣連續監測系統以及流速連續監測系統的測量點離煙道壁距離不小于1m。
b、測量點位于或接近煙道斷面的中心區。
氣態污染物采樣探頭需要帶吹掃和伴熱設施,采樣管線采用一體化的伴熱采樣管,并能做到自限溫。采樣管線的長度應盡可能地短,以減小整個系統的時滯。考慮到檢修的需要,采樣管線和其他連接煙囪和地面分析儀的管欄均需考慮順著爬梯外緣敷設,可設1路橋架使各類線路顯得更整齊。激光粉塵儀也需要帶吹掃保護,一方面清潔鏡頭,而另一方面能有效降低鏡頭表面的溫度。熱式質量流量計應安裝在上游側,從上游至下游,儀表順序依次為:采樣探頭—流速以及溫度檢測—氧化鋯—壓力—粉塵儀。煙囪直徑較大,可在其四周分別布置以上測點,以避免各參數相互干擾。
根據國家發展改革委、環境保護部、國家能源局聯合發布《煤電節能減排升級與改造行動計劃(2014-2020年)》規定:固定污染源煙氣凈化設備設置不允許設煙道旁路,對較早前建成的固定污染源煙氣凈化設備設置帶有旁路煙道的,應在旁路煙道內增設煙氣流量連續計量裝置。濕法脫硫裝置后未安裝煙氣氣—氣換熱器(GGH)的煙道內,顆粒物監測子系統可安裝在脫硫裝置前的管段中,其實際排放濃度值可通過計算得到。通常環保部門在對系統進行校驗時使用的儀器需要供電,因此需要在檢測平臺上設置1路檢修電源,且電源及儀表設備至少應滿足IP65防護和防雷要求。
6、結束語
CEMS在火電廠的鍋爐中得到了廣泛的應用,為地方和國家控制煙氣污染物排放發揮了重要的作用,但CEMS設備的合理選型、儀表設備的正確安裝和維護對系統監測準確性至關重要。要達到監測污染物數據準確和保證儀表的長周期運行,除執行《固定污染源煙氣排放連續監測技術規范》外,必須根據鍋爐煙氣處理方式、相關參數等合理選型CEMS。
作者:楊銀仁(中石化寧波工程有限公司)
