根據GB/T3785和IEC61672,噪聲監測儀按照精度,分為1級噪聲監測儀和2級噪聲監測儀。1級和2級噪聲監測儀的技術指標,主要區別在于最大允許誤差、工作溫度范圍和頻率響應不同,即1級噪聲監測儀的精度更高。2級噪聲監測儀的工作溫度范圍0~40℃,1級噪聲監測儀為-10~50℃。2級噪聲監測儀的頻率范圍一般為20Hz~8kHz,1級的頻率范圍為10Hz~20kHz。也可根據整機靈敏度和性能,將噪聲監測儀大致分為普通噪聲監測儀和精密噪聲監測儀。

噪聲監測儀原理和特性
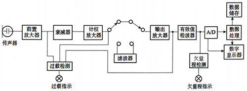
常規噪聲監測儀原理如圖所示,噪聲監測儀工作時,先由傳聲器將聲波轉換成電信號,再由前置放大器變換阻抗,使傳聲器與衰減器匹 配。前置放大器將信號輸出至計權網絡,對信號進行頻率計權以及時間計權,經衰減器及放大器將信號放大到一定的幅值,送到有效值檢波器,最后在顯示器上顯示噪聲的聲壓級數值。

1、傳聲器和前置放大器
傳聲器是把聲壓信號轉變為電壓信號的裝置,也 稱之為測量麥克風或話筒,是噪聲監測儀的傳感器。常見的傳聲器有晶體式、駐極體式、動圈式和電容式等。目前最廣泛使用的是電容式傳聲器。
電容式傳聲器主要由金屬膜片和靠得很近的金屬電極組成,其本質就是一個平板電容。金屬膜片與金屬電極構成了平板電容的兩個極板,當膜片受到聲壓作用時,膜片便發生變形,使兩個極板之間的距離發生了變化,于是改變了電容量,測 量電路中的電壓隨之發生變化,實現了將聲壓信號轉變為電壓信號的功能。電容式傳聲器是聲學測量中比較理想的傳聲器,具有動態范圍大、頻率響應平直、靈敏度高和在一般測量環境下穩定性好等優點,因而應用廣泛。由于電容式傳聲器輸出阻抗很高,因而需要通過前置放大器進行阻抗變換。
2、計權網絡
計權網絡由頻率計權和時間計權兩部分構成。計權又稱加權(Weighting)。
3、頻率計權
為了模擬人耳聽覺在不同頻率的不同敏感度,噪聲監測儀內設有一種能夠模擬人耳的聽覺特性,把電信號修正為與聽感近似值的網絡,這就是頻率計權網絡。
主要的頻率計權方式有:A-計權,C-計權和Z-計權,還有使用較少的B-計權。A、C、Z三種頻率計權方式的曲線特征如圖所示。

可以看到,如果一個聲音要在整個頻帶上 以均等的聲壓呈現,則適用圖中的Z-計權曲線。而人耳的物理聽覺則由A-計權曲線表示,因為人耳對低頻聲音較不敏感。聲學聲音比人耳聽覺包含更多的高頻與低頻內容。C-計權曲線代表的是當聲音調高以后,人們開始對低頻也更為敏感的情況。因此,A和C計權方式對于描述人耳聽力相對于真實聲學聲音的頻率響應最有意義。
頻率計權都是在描述聲壓級時使用。比如,世界衛生組織(WHO) 建議的最大工作聲壓級是Lmq=85dB和Lcmu=135dB。這里的字母A和C就代表測得聲音所應用的頻率計權。
4、時間計權
聲壓是通過偵測聲音導致的氣壓變化來測量的。對于常見的聲源,如音樂、演講或環境噪聲來說,這些聲壓級波動極快。正是由于這種快速的聲壓變化,要在一個顯示器上實時讀取聲壓就非常困難。因此,噪聲監測儀需要對這種突發的變化做出抑制,以獲得一個更加穩定的讀數。這一過程就是時間計權。
IEC 61672標準中描述了兩種不同的時間計權,快速(F)計權和慢速(S)計權。它們顯示的結果都對聲壓的突然改變做出過抑制。快速計權做出響應比慢速計權更快。比如在安靜環境下,一個很響且持續的聲音被突然打開,F計權聲壓級的刷新時間大約需要0.6s,而S計權做出反應則需要在約 5s之后。根據IEC 61672中的定義,這些值的得出是通過時間常數t,F計權t=125ms,而S計權t=1s。若又突然將該聲音關閉,F計權聲壓級將以34.7dB/s的速率衰減,而對S計權來說,該速率是4.3dB/s。
下圖展示了對突發事件的F計權和S計權做出反應的過程。

瑞士NTi Audio噪聲監測儀主要技術參數
測量范圍:17~137dB/25~153dB/21~144dB/29~144dB(A)
分辨率:0.1dB
頻率范圍:5~20kHz
頻率精度:0.4Hz
頻率計權:A,C,Z(同時)
時間計權:快速F,慢速S,脈沖I(同時)
聲壓級測量功能:所有常見聲壓級參數均可測量
百分比統計:1%~99%
實時頻譜功能:支持1/1、1/3、1/6、1/12倍頻程頻譜
屏幕分辨率:160×160像素灰階顯示,LED 背光
存儲:Mini-SD卡,可更換
電源:內置鋰電池/干電池AA,4×1.5V/直流外接電源9V/USB 電源供電
使用溫度:-10~+50℃
濕度:5%~90%RH,非冷凝狀態
無線電頻率敏感性:X組類別
電磁兼容CE符合:EN61326-1B 級/EN55011B級/EN 61000-4-2到 -6 和 -11
防護等級:普通IP51,加裝防護套最高達IP63。
ATEX 防爆標準:易爆環境下的應用依據IEC 60079 區域2/符合94/9/EC標準
